Взято с сайта http://bk0010.narod.ru/docs.html, потому что я нашёл этот текст раньше, чем взялся за распознавание.
Радиолюбитель 6/93, стр. 8-9
А. ВИННИЧЕНКО, 320055, Украина, г. Днепропетровск-55, до востребования.
ДИСКОВАЯ ОПЕРАЦИОННАЯ СИСТЕМА "DOSB10" ДЛЯ BK-0010(.01)
Пожалуй, нет необходимости говорить о преимуществах дисковода по сравнению с магнитофоном. И даже достаточно высокая цена дисковода сейчас уже не пугает многих пользователей бытовых компьютеров - затраты полностью оправданы.
О подключении дисковода к компьютеру БК-0010 и полноценной работе с ним ещё несколько лет назад можно было только мечтать. Но с появлением БК-0011 и контроллера дисковода к нему эта мечта становится реальностью. Контроллер НГМД от БК-0011 идеально подошёл и к БК-0010. Потребовалось лишь незначительно его доработать. Сразу же были созданы различные мини- и микрооперационные системы, которые "зашивались" в ПЗУ и, так или иначе, позволяли работать БК с дисководом.
Недостатки таких систем очевидны. Для своей работы они используют системную и стековую область ОЗУ, и в результате - многие программы либо вообще не могут работать, либо работают только после доработки. "Зашитую" систему нельзя изменить, модернизировать. Файловые системы этих микро-ДОС, как правило, уникальны и ни с чем не совместимы.
Разработанная автором операционная система DOSB10 для компьютера БК-0010 работает в дополнительном ОЗУ, подключаемом вместо ПЗУ, и полностью свободна от указанных недостатков.
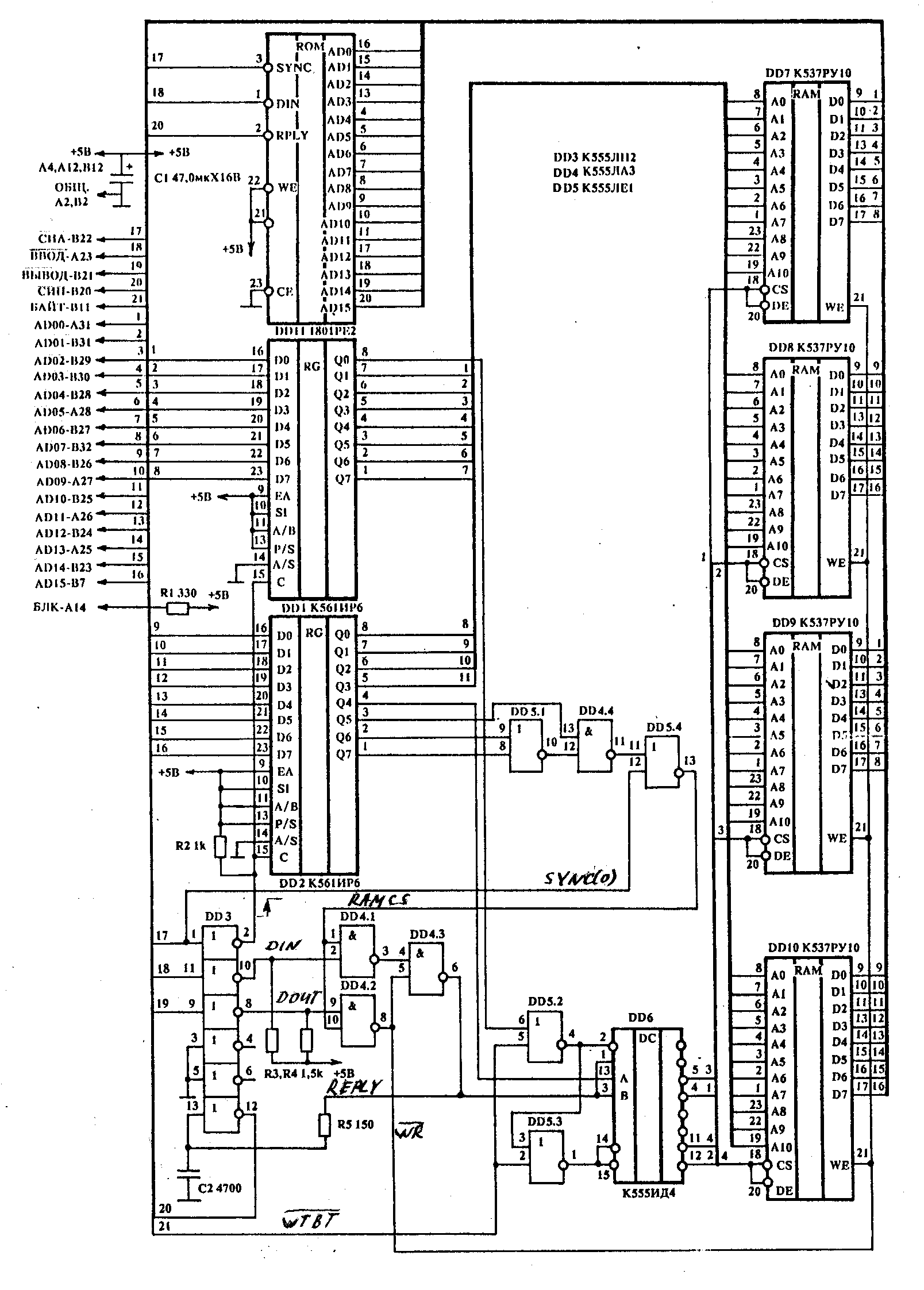
Современная элементная база позволяет выполнить компактный блок памяти, который легко размещается в корпусе контроллера дисковода и работает в адресах 140000...157777. Для компьютера БК-0010.01 на плате дополнительного ОЗУ можно разместить и ПЗУ ФОКАЛа. Тогда и ФОКАЛ будет работать с дисководом.
Схема одного из вариантов такого блока ОЗУ, разработанная автором, приведена на рисунке. Эта схема не содержит дефицитных и специализированных микросхем и не требует никакой наладки. Микросхемы К561ИР6 при необходимости можно заменить на любые доступные регистры или D-триггеры из серий 555, 1533, 588, 561, 564, например, К555ИР22, К55ТМ8, К555ТМ9. При этом сигнал СИА (SYNC) подаётся на регистры неинвертированным (через два инвертора).
Операционная система DOSB10 хранится на дискете и загружается в дополнительное ОЗУ по команде монитора "S160000". Можно, разумеется, загрузить систему (загрузочный модуль) и c магнитофона как обычную программу. Загруженная с диска или ленты операционная система DOSB10 сохраняется резидентной в памяти на протяжении всего сеанса работы с компьютером. Никакие программные или аппаратные манипуляции (переход в МОНИТОР или ФОКАЛ, перезапуск компьютера и т.п.) не могут её разрушить. А если сделать дополнительное ОЗУ энергонезависимым, система будет сохраняться и после выключения компьютера и сразу же после включения будет готова к работе. Для перехода в систему DOSB10 из МОНИТОРА достаточно ввести команду "P".
DOSB10 представляет собой адаптированную для БК-0010 версию операционной системы OSB10, разработанной автором для компьютера БК-0011М, полностью с ней совместима и имеет такой же набор команд и такие же возможности, как и система OSB10.
В DOSB10 работают практически все программы в кодах и на ФОКАЛе независимо от имени, длины и расположения в памяти, состоящие из одного или нескольких (догружаемых) файлов.
Файловая система DOSB10, несмотря на некоторые особенности, полностью совместима с файловой системой ОС БК-11 (RT-11), и, таким образом, системные и прикладные программы ОС БК-11 могут обслуживать дискеты с файлами DOSB10. Оглавление файла (16-символьное имя, адрес загрузки и адрес запуска для программ) хранится в дополнительных словах записи о файле, выделяемых при инициализации каталога. В основном поле записи о файле в коде RADIX-50 записано имя - идентификатор файла DOSB10 - FILE.B10. Файлы с другими именами в этом поле являются "скрытыми" для DOSB10 и системой не обрабатываются. Размер каталога диска не фиксирован и может быть задан при инициализации.
При работе с системой (или под управлением системы) имя файла указывается в следующем виде: A:NAME, где A - одно из допустимых устройств (A,B - дисковод, Т - магнитофон), NAME - имя файла (до 16 символов). Если в имени файла содержатся пробелы, такое имя можно выделить кавычками, например: "A:NАМЕ OF FILE". Устройство (A:,В:,Т:) в имени файла можно не указывать - будет использоваться текущее устройство.
Большинство команд системы допускают групповые операции с файлами. В групповых операциях можно вообще не вводить имя файла, а ввести только имя устройства. Допускается также ввод имени файла не полностью, а по образцу или шаблону. Вместо пропущенных символов вводится "*", а вместо неизвестных или произвольных - "?".
Последняя введённая команда в DOSB10 запоминается и может быть вызвана повторно нажатием одной клавиши.
Важной особенностью системы является возможность работы запущенных программ с дисководом как с магнитофоном. Достаточно в имени файла указать имя устройства, и весь ввод-вывод будет осуществляться на это устройство (если имя устройства не указывать, используется текущее устройство). Для любителей "многосерийных" игр (типа ДЕСАНТНИК, COMIC), а также для всех, работающих на БК-0010 с текстами, трансляторами, библиотеками и базами данных, система DOSB10 открывает неограниченные возможности.
Командный язык системы - простой и удобный, близкий к системам MSDOS и RT-11.Для упрощения и удобства ввода команд в DOSB10 имеется встроенная ОБОЛОЧКА (типа NORTON COMMANDER для IBM PC). "Войти" в оболочку можно по команде "NC" и "выйти" из неё можно, нажав клавишу КТ.
С помощью имеющихся в системе "встроенных" команд можно:
- просмотреть каталог ленты (оглавления файлов) или диска, причём для диска можно вывести только выбранные файлы по шаблону или образцу, можно посмотреть свободные области на диске;
- переименовать, удалить, защитить от удаления файлы на диске, снять защиту файлов;
- загрузить файл с ленты или диска по заданному адресу или по адресу, указанному в оглавлении файла;
- записать на ленту или диск загруженный файл или произвольный участок памяти;
- запустить программу в памяти на выполнение;
- скопировать один файл, все файлы или выбранные файлы с одного устройства на другое или на то же самое, причём при копировании на ленту можно указать скорость (плотность) записи, количество копий и паузы между копиями;
- проверить качество записи файлов на дисках и лентах (верификация);
- просмотреть текстовые и другие файлы, содержащие текст, на терминале (с возможностью "листать" текст вперёд и назад);
- загрузить и запустить программу на выполнение, при этом достаточно ввести только имя файла;
Встроенная ОБОЛОЧКА позволяет:
- наглядно изображать содержание каталога диска;
- удобно копировать, переименовывать, удалять, просматривать, редактировать файлы, запускать программы на выполнение (с помощью одного или нескольких нажатий клавиш);
- выполнять любые команды DOSB10;
- выбрать группу файлов, над которой можно выполнить ряд действий: скопировать, удалить, защитить от удаления, снять защиту.
ОБОЛОЧКА, как и вся DOSB10, может работать как в цветном (32 символа), так и черно-белом (64 символа) режиме экрана.
Специально для операционной системы DOSB10 разработана утилита FORMAT, предназначенная для подготовки (форматирования, инициализации, тестирования) дискет и для копирования системы. По уровню исполнения, наглядности и удобству работы эта утилита превосходит аналогичные утилиты для "больших" систем и с успехом может их заменить.
Разрабатывается ещё ряд утилит, расширяющих возможности системы. Это - копировщик файлов RT-11 (ОСБК-11, ОС ДВК и т.п.); копировщик файлов, записанных на ленте в формате HELP7; мощный экранный редактор, с помощью которого текстовые файлы можно будет выбирать для редактирования и вывода на печать непосредственно на ОБОЛОЧКИ (аналогично "F4" в NORTON COMMANDER).
И в заключение - несколько слов о системе OSB10 для БК-0011М. В отличие от существующих эмулирующих систем (ЕХЕ10, ЕМ10 и др.), система OSB10 практически не накладывает никаких ограничений на используемое программное обеспечение БК-0010. Система воспринимает любые файлы, независимо от имени, длины, расположения в памяти, и сохраняет их на диске в исходном виде.
OSB10 может быть загружена автоматически при включении компьютера или вызвана из ОС БК-11 командой монитора. Несколько секунд - и компьютер БК-0011М превращается в БК-0010, работающий как с магнитофоном, так и с дисководом.
Естественно, для работы OSB10 не требуется никакой доработки компьютера БК-0011М. Более того, его возможности (ресурсы памяти) используются при этом менее, чем на треть. Возможно, в последующих версиях OSB10 эти ресурсы найдут применение.
Автор может ответить на вопросы, возникшие при изучении материала.
